[Download 33+] Elektrisch Schema Badkamer
Get Images Library Photos and Pictures. Elektrische Installatie Camper Busjes Camper Interieur En Camper Ideeen Dimmer Aansluiten Stappenplan Elektrische Paneelverwarming Zewotherm Badkamer Ventilator 100 Mm Wit Met Timer En Vochtsensor Ee100ht Bij Ventilatieland Nl

. Stopcontact En Schakelaar In Een Afdekplaat En Dezelfde Zekering Livios Https Www Btvcontrol Be Assets Documents Nl Producten Btv Klaretaal A5brochure Nl 20definitief Pdf Elektrische Radiator Venus Glanzend Wit 983 Watt 60x170cm Verticaal Staal Dr18 0617w E Maxaro
Https Leermiddelenshop Kenteq Nl Previews 9789056366667 Pdf
Https Leermiddelenshop Kenteq Nl Previews 9789056366667 Pdf

2015 Elektrische Keuring Schema S Bati Info L Expert Habitat
Elektrische Bedrading In Een Prive Huis Doe Het Zelf Items Moeten Worden Opgenomen In Het Bedradingsschema Shtabing En Podrozetniki
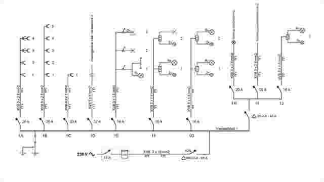
Elektriciteit Onderhoud En Herstelling Dirk Bellemans
Https Www Btvcontrol Be Assets Documents Nl Producten Btv Klaretaal A5brochure Nl 20definitief Pdf
Elektriciteit Badkamer Vernieuwen Hier Let Je Op
Elektrische Radiator Venus Glanzend Wit 983 Watt 60x170cm Verticaal Staal Dr18 0617w E Maxaro
Elektrische Radiator Direct Aansluiten Op Centraal Aard Punt Klusidee Nl
Betekenis Elektriciteit Of Elektra Symbool Elektra Info Nl
Http Www Electric Be Images Technische Info Nl 1260789254electriciteitenverlichtinginbadkamers Pdf
Vloerverwarming Aansluiten Op Radiator Op Retourleiding 2020
Badkamer Oudenbosch Donkere Vloertegels Op De Wand
Elektrische Aansluitingen Brico
Elektriciteit Zelfbouw Leg Stap Voor Stap Zelf Je Elektriciteit Met Begeleiding Bouwinfo
Aarding Badkamer Kunststof Leidingen
Zo Pak Je De Aanleg Van Badkamer En Toilet Aan In Een Renovatieproject Ik Ga Bouwen
Elektrische Vloerverwarming Levenslange Garantie Warmwinkel Nl
De Slimme Verwarming Van De Toekomst Ook In Jouw Huis Eurom
Elektrische Installatie Camper Busjes Camper Interieur En Camper Ideeen
Elektrische Bedrading En Elektrisch Schema Van Het Appartement With Your Hands How To Make Yourself
Leer Een Badkamerventilator Aansluiten Als Een Pro Elektro Oke
Http Www Electric Be Images Technische Info Nl 1260789254electriciteitenverlichtinginbadkamers Pdf
Epingle Par Paul Giesbertz Sur Electricidad Electricite Maison Schema Electrique Maison Idee Salle De Bain
Informatie En Handleidingen Van Elektrische Vloerverwarming Elektrische Vloerverwarming
Comments
Post a Comment